手机放大器的作用与原理
所谓手机放大器,并非指安装上这种器材在原地就能改善通信效果,手机信号单单经过放大是不能改善信号质量的。信号质量,在很大程度上取绝于信噪比,信噪比指标是不可能通过简单的放大来改善的,因为在放大有用信号的同时,噪声信号也得到了同样的放大。
改善信号质量有两个途径,一个是主要的,就是尽可能提高天线在空中拾取到的信号能量,另一个是次要的,就是尽可能压低系统噪声。之所以将压低系统噪声放在次要的地位,是因为压低系统噪声非常困难,很不现实。所以,提高信号质量最有效的途径是设法提高天线的输出。但是,天线的输出取决于信号场强,只要手机天线所处的位置确定,那么,无论用什么方法来改善信号质量所起的作用都是很有限的。
信号不好时,手机用户往往会拿着手机按照手机上面的信号指示到处找信号,这是很有效的办法,但是很不方便,因为信号比较好的位置不一定是手机使用者能够常呆的地方。所以,选一付高增益天线,架设到信号尽可能好的地方,然后将天线用射频同轴电缆连接到手机使用者常呆的地方并连接手机,这样,在没有信号的地方使用手机就成为可能的了。
上述方法肯定是非常有效的,但是有很多不便。其一是手机拖一条电缆使用很难让人接受,其二是很多手机没有外接天线的插口。即便是有插口,也不一定能够买到配套的插头,所以,要想方便地利用高增益天线接收到的较高质量的信号,必须解决高增益天线与手机无线连接的问题。
若是高增益天线能够安装在很近的强信号处,如大城市的地下室,内部几乎没有信号,而外面不远就可以找到很强的信号,那么用下图示意的方式就能解决问题。

将高增益天线架设到外面强信号处,用几米长的射频同轴电缆引入无信号的室内,在终端接一个小天线,将手机靠近小天线,就可以在无信号的室内实现可靠地通信。
但是,上述只是一种比较极端的情况,更多的场合是没有这么好的条件的,往往需要在十米二十米以外才能找到强信号,这时,用这种简单的方法就不能奏效了。因为在900MHz频段,电缆的损耗是比较大的,而小天线与手机之间的信号传输也有不小的衰减量,这样高增益天线和手机之间无法实现有效地传输,当然也就无法通信了。解决的办法是在传输途径中插入放大器来弥补传输损耗,如下图所示。

实践证明,插入一个20分贝的放大器,即便是需要20-30米长的电缆,这种装置也还是很有效的,只要是高增益天线所安装的位置信号足够强,手机距离小天线1-2米,即可显示较强的信号。但是,这样的装置是无法实现通信的,因为手机通信要靠两个传输通道,一个是上行通道,用来发话和应答基站指令,另一个是下行通道,用来接受基站指令和接听电话,这两个通道缺一不可,假如只有上图所示的下行通道,虽然可以很好地接收到基站发来的相关指令,但是没有上行通道手机无法应答,系统不会接通通信链路,整个通信就不可能实现。所以,必须在上图所示的装置中在增加一个传输通道,通信才能实现,如下图所示。

不要指望用两支室外天线、两个室内天线、两个放大器组成上图的系统就能工作,实际上是行不通的。因为两个放大器都有二十几分贝的增益,而两个放大器等效于通过10-30米的射频同轴电缆、两对天线之间的耦合而首尾相接,两个放大器的总增益在五十分倍以上,大大超过无形通路之间的传输损耗,必然自激,不可能工作。所以,放大器一定要具有很好的选频特性,即上行信号放大器只允许上行信号通过,而下行信号放大器只允许下行信号通过,这样,系统就可以稳定地工作了。
实用中,像图中所示的结构,两个室外高增益天线安装起来很不方便,所以常规的手机信号放大器应该是下图所示的结构,一支高增益室外天线,既是下行信号的接收天线,又是上行信号的发射天线。

总之,上述系统的主要功能是将某处的好信号搬移到所需位置,手机信号放大器的作用就是弥补架设于强信号处的高增益室外天线与处于室内弱(无)信号处的手机之间的传输损耗。不要期望在室内弱信号区安装这套系统来改善信号质量,徒劳的。
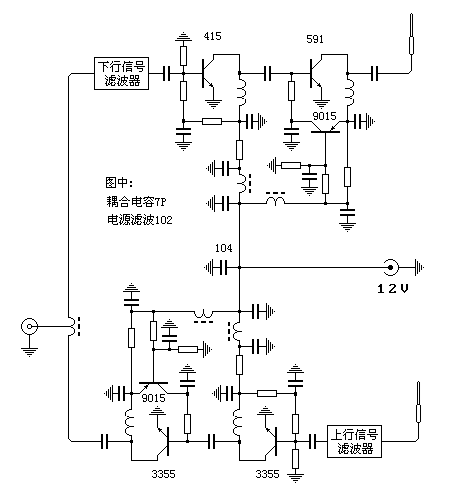
最简单的实用型手机信号放大器
最简单的实用型手机放大器结构如上图所示,由两个选频放大器构成,一个放大上行信号,增益20分贝以上;另一个放大下行信号,增益不低于25分贝,电原理图如下。

图中可见,上下行信号放大器是不对等的,原因是这两个放大器的负担不同。尽管手机需要接收的信号在基站传来的下行信号信号中所占比例极小,但是几乎不可能只放大所需信号,无论有用无用,只要是基站的下行信号放大器,必须需全部放大,因此下行信号放大器需要具有较大的动态范围,否则很难保证放大以后的信号质量。而上行信号放大器则不同,它几乎只放大特定的手机发射的较强的信号,毫无信号交调变坏之忧,所以用两个3355便足以胜任,以上电路在各地的电子市场都可以买到.
版权声明:本文内容由互联网用户自发贡献,该文观点仅代表作者本人。本站仅提供信息存储空间服务,不拥有所有权,不承担相关法律责任。如发现本站有涉嫌抄袭侵权/违法违规的内容, 请发送邮件至 举报,一经查实,本站将立刻删除。
